


کارت گاورنر (کنترل سرعت) دیزل ژنراتور ESD 5500E ساخت چین درجه 1 (High Quality)
کارت گاورنر در دیزل ژنراتور، یک سیستم کنترل الکترونیکی است که وظیفه تنظیم و حفظ سرعت چرخش موتور دیزل را بر عهده دارد. این سیستم با کنترل میزان سوخت تزریق شده به موتور، سرعت آن را در محدوده مشخصی نگه می دارد، حتی زمانی که بار الکتریکی ژنراتور تغییر می کند.
عملکرد اصلی
- حفظ سرعت ثابت : هدف اصلی کارت گاورنر، حفظ سرعت ثابت موتور دیزل دربرابر تغییرات بار است. این امر برای تولید برق با فرکانس ثابت (معمولا 50 یا 60 هرتز) ضروری است.
- کنترل سوخت : کارت گاورنر با دریافت اطلاعات مربوط به سرعت موتور، میزان سوخت تزریق شده به سیلندرها را تنظیم می کند. اگر سرعت موتور کاهش یابد، میزان سوخت افزایش می یابد و بالعکس.
- پاسخ به تغییرات بار : هنگامی که بار الکتریکی ژنراتور تغییر می کند، سرعت موتور نیز تمایل به تغییر دارد.کارت گاورنر به سرعت به این تغییرات پاسخ می دهد و با تنظیم میزان سوخت ، سرعت را به حالت اولیه باز می گرداند.
اجزای اصلی :
- سنسور سرعت : این سنسور سرعت چرخش موتور را اندازه گیری می کند و سیگنال الکتریکی مربوطه را به کارت گاورنر ارسال می کند.
- کنترلر الکترونیکی : این بخش، سیگنالهای دریافتی از سنسور سرعت را پردازش می کند و فرمان های لازم را برای تنظیم میزان سوخت صادر می کند.
- اکچویتور : این قطعه، فرمان های کنترل الکترونیکی را اجرا می کند و میزان سوخت تزریق شده به موتور را تنظیم می کند.
اهمیت کارت گاورنر :
- تولید برق با کیفیت : کارت گاورنر، تولید برق با فرکانس ثابت و ولتاژ پایدار را تنظیم می کند.
- حفاظت از موتور : با حفظ سرعت ثابت موتور، کارت گاورنر از آسیب دیدن موتور در اثر تغییرات ناگهانی بار جلوگیری می کند.
- افزایش عمر مفید ژنراتور : عملکرد صحیح کارت گاورنر، عمر مفید ژنراتور را افزایش می دهد.
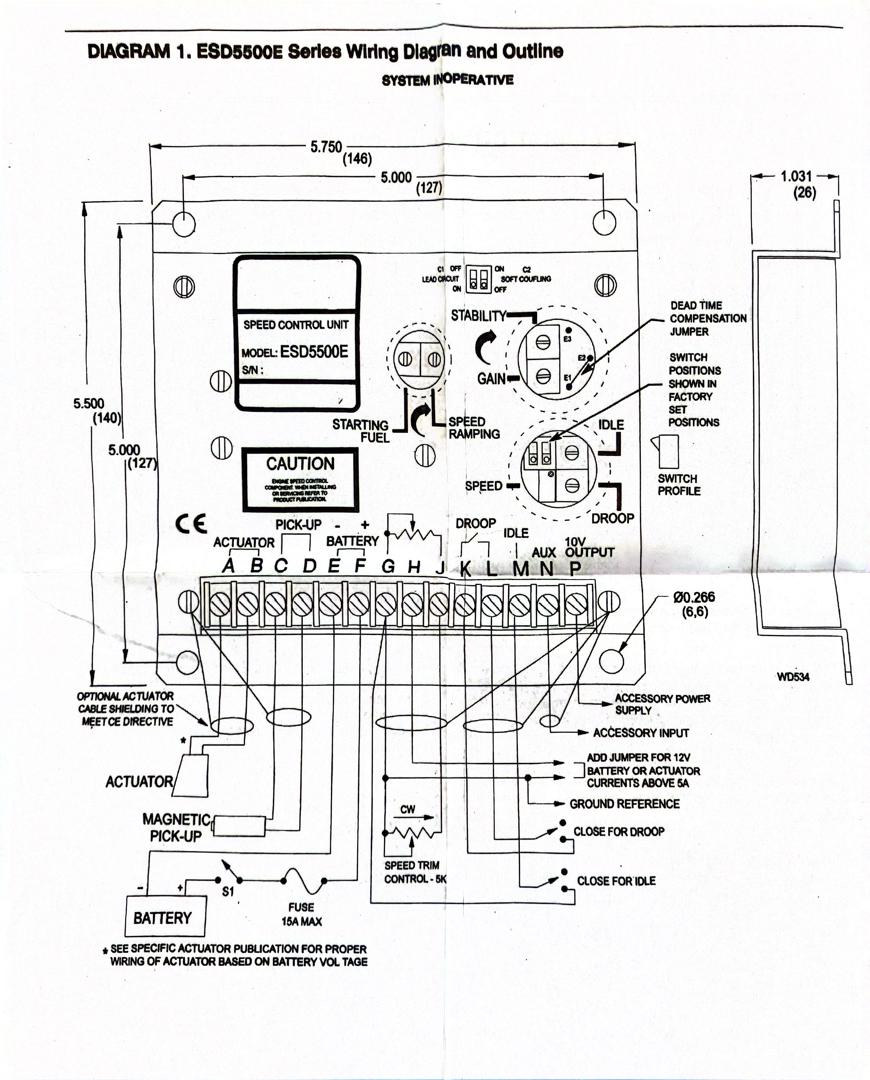
- کاتالوگ کارت گاورنر ESD 5500
- کاتالوگ فارسی کارت کنترل سرعت دیزل ژنراتور ESD5500
- https://skygenparts.ir/shop-resources/hViJa5jlgU/pages/2026/01/07/farsi-esd5500.pdf
- کاتالوگ انگلیسی
- ESD 5500 alternative speed controller manual pdf
- https://skygenparts.ir/shop-resources/hViJa5jlgU/pages/2025/03/05/esd5500e_pib1002.pdf
کارت گاورنر ESD 5500 یک کنترل کننده سرعت موتور الکترونیکی است که برای تنظیم دقیق سرعت موتورهای دیزلی و گازی در کاربردهای مختلف، از جمله ژنراتورها، پمپ ها و کمپرسورها استفاده می شود.این کارت با کیفیت درجه 1 در چین تولید می شود و به دلیل قابلیت اطمینان و عملکرد دقیق خود، در صنعت بسیار محبوب است.
ویژگی های کلیدی :
- کنترل سرعت دقیق : EDS 5500 با استفاده از یک مدار الکترونیکی پیشرفته، سرعت موتور را با دقت بسیار بالا کنترل می کند. این امر برای کاربردهایی که نیاز به فرکانس و ولتاژ ثابت دارند مانند ژنراتورها، بسیار مهم است.
- پاسخ سریع به تغییرات بار : این کارت گاورنر به سرعت به تغییرات بار موتور پاسخ می دهد و سرعت را به حالت اولیه باز می گرداند. این ویژگی از افت یا افزایش ناگهانی سرعت موتور جلوگیری می کند.
- قابلیت تنظیم پارامترها : دارای تنظیمات مختلفی است که به کاربر امکان می دهد عملکرد کارت را مطابق با نیاز های خود تنظیم کند.مانند حساسیت، چایداری ،نرخ چاسخ و ...
- حفاظت های داخلی : این کارت گاورنر دارای حفاظت های داخلی در برابر اضافه سرعت، اضافه جریان و ولتاژ پایین است. این حفاظت ها از آسیب دیدن موتور و کارت گاورنر جلوگیری می کنند.
- سازگاری با انواع اکچویتورها : با انواع اکچویتورهای الکترونیکی سازگار است.این امر به کاربر امکان می دهد کارت را با سیستم های مختلف موتور استفاده کند.